| 注意:访问本站需要Cookie和JavaScript支持!请设置您的浏览器! • 打开购物车 • 查看留言 • 付款方式 • 联系我们 |
![]() |
| 首页 | 电子入门 | 学单片机 | 免费资源 | 下载中心 | 商品列表 | 象棋在线 | 在线绘图 | 加盟五一 | 加入收藏 | 设为首页 |
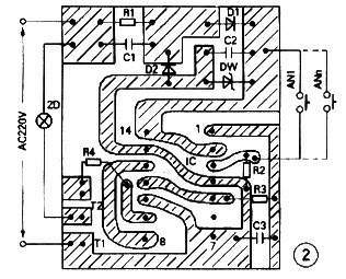
| 选择分类:当前分类——电子入门 相关联或者相类似的文章: 电子线路中的噪声(511) BA1404调频立体声发射芯片的原理与应用(511) BA1404/1404F 调频立体声发射电路(511) 健忘(510) 用PROTEL DXP电路板设计的一般原则(510) 业余条件下制作电路板七种方法(509) 电子元器件基本常识:常见的液晶显示器(509) 电热毯自动保护恒温器(509) 10. 00-99计数器(509) 利用TL431作大功率可调稳压电源(509) 数字化的优点(508) 也能称为“公益事业”(508) 半导体二极管的基本知识(508) 婚前婚后(508) 什么是闪存和缓存(508) BH1417的高保真锁相环调频立体声发射模块(508) 实用电工速算口诀集(507) 怎样用多个开关控制一盏灯(507) 密封铅酸蓄电池充电器设计实例(506) 浅谈干簧管的应用(506) 首页 前页 后页 尾页 本站推荐: | 怎样用多个开关控制一盏灯 在日常生活中,人们常需在不同位置控制一盏灯或一台电器的通断,旅馆、医院病房、走廊等场所尤其需要。用两个开关控制电路容易连接,三个以上开关控制的电路就很麻烦了,采用本电路妥善解决这一问题,开关数可以无限增加。 ![]() 电路见图1,AC220V经降压、整流、滤波、稳压后,在C2上得到9V电压作IC的电源,IC是一块双主从D解发器CO43,IC-a构成单稳电路,IC-b构成双稳电路。单稳电路的D1端接电源正端,帮按动AN1-Ann中的任一个开关都有Q1=D1=“1”,Q1端高电平经R3对C3充电,当IC-a的复位端R1达到复位转换电平时,便有Q1=“0”。Q1高电平同时加到IC-b的CP2端,使Q2=“1”,双向可控硅受触发导通,灯亮。再按任一个按钮开关,Q1又输出“1”,(以后自动恢复为“0”)CP2又受触发一次,Q2=“0”,可控硅判断,灯熄。 ![]() 单稳电路的作用是避免开关触点抖动引起触发状态的紊乱,使按钮开关的作用准确可靠。图2是印板图。双向可控硅的选型视负载大小而定。 选自《电子报》作者:松 敏 1、 本站不保证以上观点正确,就算是本站原创作品,本站也不保证内容正确。 2、如果您拥有本文版权,并且不想在本站转载,请书面通知本站立即删除并且向您公开道歉! |
|
本站协议 |
版权信息 |
关于我们 |
本站地图 |
营业执照 |
发票说明 |
付款方式 |
联系方式
深圳市宝安区西乡五壹电子商行——粤ICP备16073394号-1;地址:深圳西乡河西四坊183号;邮编:518102 E-mail:51dz$163.com($改为@);Tel:(0755)27947428 工作时间:9:30-12:00和13:30-17:30和18:30-20:30,无人接听时可以再打手机13537585389 |